G 
		
				
			
		Gelöschtes Mitglied 159053
Guest
-> Hier kostenlos registrieren
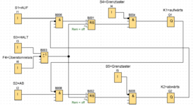
Bei der nachfolgenden Aufgabe habe ich "versucht" die Lastenkorb-Aufgabe unter Aufgabenteil b) zu realisieren, da wir derzeit bei LOGO sind und Aufgabenteil a) somit nicht greift. Das wäre ja in VPS oder? Meine Lösung ist dann ganz unten. Ich habe bereits daran gedacht, es mit nur einem RS-Glied zu realisieren, jedoch weiss ich nicht, wie man auf- und abwärts dann realisiert. Achja und S4 sowie S5 habe ich als Schalter definiert. 
Vielen Dank schon mal im voraus.
DeltaSigma




	
		
			
		
		
	
				
			Vielen Dank schon mal im voraus.
DeltaSigma




 
	 
  
  
  
 
		

 
 
		



 
 


 
 
